温控器
空气质量检测仪
家用甲烷传感器
电化学甲醛传感器
VOC气体传感器
集成空品传感器模组
红外二氧化碳传感器
灰尘&污浊度传感器
红外粉尘传感器
激光粉尘传感器
二氧化碳变送器
新风控制器
香氛发生器
冷媒泄漏监测传感器&检测仪
尘埃粒子计数器
NMP气体检测器
激光氨气检测仪
抗高湿CO2变送器
激光甲烷传感器
激光露点传感器
微型红外传感器
扬尘颗粒物传感器
储能热失控传感器&检测仪
SF6泄漏监测传感器/系统
电化学一氧化碳传感器
温室气体传感器
可燃气体/CO报警器
油烟颗粒物传感器
超声波燃气表&模块
烟气分析仪
尾气分析仪
过程气体分析仪
气体流量计
气体传感器模组
控制器/比例阀
在线
立即在线沟通
咨询
关注
投诉
什么是A2L/A3冷媒?
根据ASHRAE 34-2022标准,冷媒按毒性可分为A类(低慢性毒性)、B类(高慢性毒性),按可燃性可分为第1类(无火焰传播)、第2L类(弱可燃)、第2类(可燃)、第3类(可燃易爆)。A2L是低毒弱可燃性冷媒,常见的有R32、R454A、R454B、R454C、R1234ze、R1234yf等。A3冷媒是高可燃性天然工质,常见的有R290等。为应对全球变暖问题,全球对高GWP冷媒的管控趋严,A2L和A3冷媒因低GWP特性成为全球制冷行业绿色转型的必然选择。

冷媒泄漏监测的主要技术
现在针对A2L/A3冷媒泄漏监测的技术主要包括非分光红外技术、热导技术、超声波技术、半导体技术和光声光谱技术。
非分光红外技术
非分光红外(NDIR)技术是利用气体对特定波长红外光的吸收特性来测量气体浓度,检测不同型号冷媒气体只需选择对应的特征吸收波段,具有选择性好,抗干扰能力强,检测精度高,寿命长,可靠性高等优势,但NDIR冷媒泄漏监测传感器因其相对复杂的设计使其尺寸在应用中存在局限性。

NDIR技术原理图
热导技术
热导技术是基于不同气体热导率的差异,顺利获得测量气体流经加热元件时的导热能力变化来判断浓度,具有结构简单,体积小,成本低,维护方便等优势,但热导冷媒泄漏监测传感器因其测量的广谱性易受到干扰气体的影响导致传感器误报。同时因为R290等气体的燃烧/爆炸下限比较低,热导冷媒泄漏监测传感器对R290气体在燃烧/爆炸下限范围的测量灵敏度低使其在冷媒泄漏监测应用中存在一定局限性。

热导技术原理图
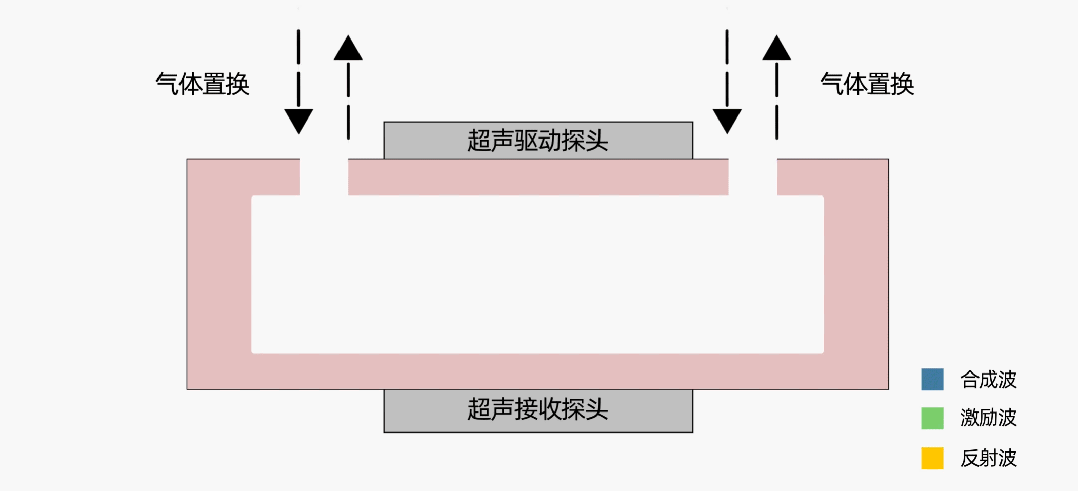
超声波技术
超声波技术是顺利获得精确测量声速以精确计算特定气体浓度。发射器生成特定声波,声波在声腔内会形成共振,产生驻波,当腔体内浓度发生变化时,声速发生变化,驻波频率会发生变化。接收器接收到驻波信号并将信号转换成特定电信号,处理器将驻波频率信号换算为声速。超声波冷媒泄漏监测传感器具有体积小,功耗低,寿命长等优势,对分子量与空气分子量差异较大的冷媒气体有较好的灵敏度,但因其测量的广谱性易受到干扰气体的影响导致传感器误报。同时因为R290等气体的燃烧/爆炸下限比较低,超声波冷媒泄漏监测传感器对R290气体在燃烧/爆炸下限范围的测量灵敏度低使其在冷媒泄漏监测应用中存在一定局限性。

超声波技术原理图
半导体技术
半导体技术基于半导体材料电学性质变化的气体检测技术,当待测气体在一定温度下与半导体接触时,会发生氧化还原反应,这一反应过程导致半导体的导电性能发生变化。顺利获得测量电阻、电流或电压等电学参数的变化可以确认气体的浓度高低。半导体冷媒泄漏监测传感器具有设计简单和成本低等优势,但其寿命短、易中毒和易受其他气体影响的特性使其在冷媒泄漏监测应用中存在局限性。

半导体技术原理图
光声光谱技术
光声光谱技术顺利获得检测气体吸收光能后产生的声波信号来分析气体浓度。向光学测量单元释放窄带光,光由气体分子吸收,分子平动能增加,导致光声腔内压力增强。对光源进行周期性调制,形成光声信号,信号顺利获得麦克风捕捉形成电信号。光声光谱冷媒泄漏监测传感器具有选择性好,灵敏度高,体积小等优势但其技术要求高,成本高且易受到外界噪声和振动影响。

光声光谱技术原理图
A2L/A3冷媒泄漏监测传感器的选择
综上所述,NDIR原理的冷媒泄漏监测传感器技术非常成熟、环境适应性好,可以适配A2L和A3等各种冷媒的精准测试,优先选择。美国ASHARE在2020年的测试报告《Refrigerant Detector Characteristics for Use in HVACR Equipment-Phase l》中,对全球市场各种技术原理的的A2L冷媒泄漏监测传感器样品进行抽样测试,结果反映NDIR原理的冷媒泄漏监测传感器整体测试表现优异。其次,针对A3冷媒泄漏,通常可以采用NDIR和光声光谱技术测量,而其中NDIR因其技术成熟、性能稳定、应用广泛,无疑是最佳的选择。
东升国际官网冷媒泄漏监测传感器
东升国际官网凭借多元化的技术布局,推出了NDIR、热导及超声波技术的A2L/A3冷媒泄漏监测传感器,覆盖R32、R454A、R454B、R454C、R1234yf、R1234ze、R290等多种冷媒的检测。并针对冷库冷媒泄漏研发了冷媒(R717)和冷媒(R744)泄漏监测传感器,将服务范围从家用/商用制冷设备延伸至工业制冷、冷链物流等新领域。东升国际官网在NDIR技术方面具有非常深的技术底蕴,自2003年开始至今具备22年的产品开发和应用经验,掌握光学核心零部件探测器开发和制造能力,已经有超过千万支光学传感器在市场应用。

※ 如您想对产品做进一步分析,可【点击这里】在线咨询,您也可以直接拨打官方服务热线027-81628813,产品专家将会为您给予1V1专属咨询服务。

鄂公网安备 42018502000248号